[[ getCurrentDecimal('550') ]] ₴

Hyundai Accent. Посібник з ремонту й експлуатації. Книга

продано - 0 шт.
0 шт.

В наличии

Код:002806158

Описание Hyundai Accent. Посібник з ремонту й експлуатації. Книга

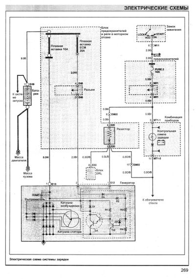
Посібник з ремонту автомобілів HYUNDAI ACCENT.

У справжньому посібнику наведено опис і будову окремих механізмів і вузлів автомобілів HYUNDAI ACCENT із бензиновими двигунами SOHC: 1341 см3 і SOHC / DOHC: 1495 см3, докладний опис розбирання, ремонту та збирання окремих частин, механізмів і узлов. Керівництво призначене для працівників центрів і станцій технічного обслуговування, ремонтних майстерень, а також для технічно підготовлених автолюбів.

"Видавництво Морозова". 2009. М'яка палітурка, 288стр.

Отзывы и вопросы о - Hyundai Accent. Посібник з ремонту й експлуатації. Книга

Не уходи — у этого продавца есть ещё! 🛍️

Дивитися також

Популярные продавцы в категории Руководства по ремонту и эксплуатации автомобиля

DV
AutoGluk
Автокнига 2015

Популярные производители в категории