[[ getCurrentDecimal('1000') ]] ₴

Isuzu Rodeo / Amigo / Honda Passport. Посібник з ремонту й експлуатації. Книга

продано - 0 шт.
0 шт.

В наличии

Код:002807288

Описание Isuzu Rodeo / Amigo / Honda Passport. Посібник з ремонту й експлуатації. Книга

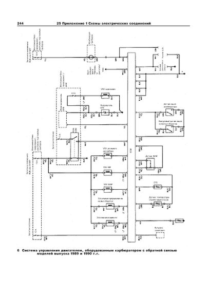
Книга: Isuzu Rodeo / Amigo / Honda Passport. Посібник з ремонту й експлуатації.

Всі моделі з чотири- і дводверним кузовом із бензиновими 4-циліндровими двигунами 2.3, 2.6 л, , а також двигунами V6 3.1 і 3.2 л, обладнані 4- або 5-ступеневою РКПП, або 4-ступеневою АТ, із заднім або повним приводом.

Видавництво: Арус

306 сторінок А4, м'яка обкладинка.

Отзывы и вопросы о - Isuzu Rodeo / Amigo / Honda Passport. Посібник з ремонту й експлуатації. Книга

Не уходи — у этого продавца есть ещё! 🛍️

Дивитися також

Популярные продавцы в категории Руководства по ремонту и эксплуатации автомобиля

DV
AutoGluk
Автокнига 2015

Популярные производители в категории

Вы подсматривали 👀