[[ getCurrentDecimal('640') ]] ₴

Volkswagen Golf III / Vento. Посібник з ремонту й експлуатації. Книга

продано - 0 шт.
0 шт.

В наличии

Код:002806374

Описание Volkswagen Golf III / Vento. Посібник з ремонту й експлуатації. Книга

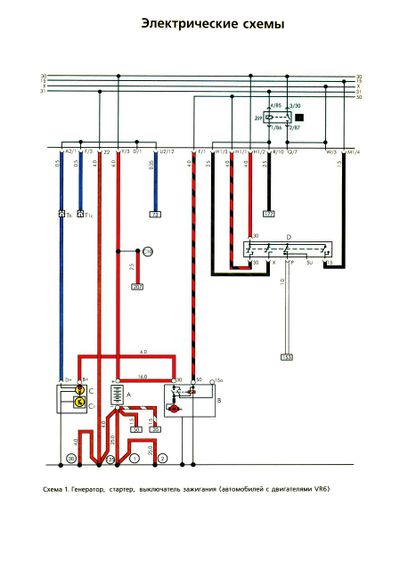
Автомобілі VOLKSWAGEN Golf III/VENTO. Посібник з експлуатації, ремонту та технічного обслуговування.

У цьому виданні наведені посібник з експлуатації, технічного обслуговування та ремонту автомобілів сімейства GOLF третього покоління випуску 1991-1997 рр. виробництва німецького автомобільного концерну VOLKSWAGEN. Двигуни бензинові: 1,4; 1,6; 1,8; 2,0; 2,8; 2,9 л, дизельні та турбодизельні: 1,9 л. Посібник з експлуатації, поміщений у першому розділі книги, дає змогу швидко розібратися в порядку користування органами керування автомобіля, отримати чіткі рекомендації про поточний і періодичне обслуговування автомобіля. Ця інформація цікава безпосередньо для власників або водіїв автомобілів, оскільки більшість операцій з обслуговування нескладно та можуть бути вироблені ними самостійно. Книга призначена для автолюбів, які хотіли б мати уявлення про комплектацію свого автомобіля, самостійно здійснювати нескладні операції з обслуговування й ремонту автомобіля, а також орієнтуватися в пристрої автомобіля під час замовлення ремонтних робіт і запасних частин. Водночас у тих розділах, у яких це було доцільно, дані точні параметри для ремонту вузлів і агрегатів (наприклад, механічна частина всіх двигунів). Доведені відомості про склад та особливості конструкції систем керування уприскуванням і паливом і запалювання (КСУД). У цій книзі докладно описані прийоми з ремонту механічної частини шістнадцятиклапанних бензинових двигунів, а на їхній основі описані особливості ремонту V-oбpaзних бензинових двигунів із робочим об'ємом 2,8 і 2,9 л. (Сімейство VR6) і традиційних восьмиклапанних бензинових двигунів. Для компактності викладання довідкові дані за вузлами та системами двигунів часто наводяться в єдиний для різних модифікацій автомобілів таблицях і на ілюстраціях. Специфічна ж інформація наводиться в кожному відповідному розділі. Опикани прийоми з ремонту дизельних і турбодизельних двигунів.

Видавництво Атласи автомобілів. М'яка обкладинка, 240 стор.

Отзывы и вопросы о - Volkswagen Golf III / Vento. Посібник з ремонту й експлуатації. Книга

Не уходи — у этого продавца есть ещё! 🛍️

Дивитися також

Популярные продавцы в категории Руководства по ремонту и эксплуатации автомобиля

DV
AutoGluk
Автокнига 2015

Популярные производители в категории

Вы подсматривали 👀