[[ getCurrentDecimal('1250') ]] ₴

Hyundai ix35 / Tucson. Посібник з ремонту й експлуатації. Книга

продано - 0 шт.
0 шт.

В наявності

Код:002768989

Опис Hyundai ix35 / Tucson. Посібник з ремонту й експлуатації. Книга

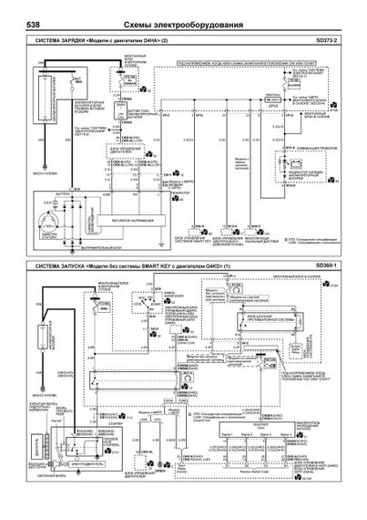
Посібник з ремонту Hyundai ix35/Tucson з 2010 року випуску, обладнаних бензиновим G6KD (2,0 л) і дизельним D4HA (2,0 л CRDi) двигунами. Видання містить посібник з експлуатації, докладні відомості з технічного обслуговування автомобілів, діагностики, ремонту та регулювання елементів систем двигуна (зокрема системи впорскування палива бензинового двигуна, паливної системи Common Rail дизельного двигуна, запалювання, турбонаддуву, запуску та заряджання), механічних (МКПП) й автоматичних (АКПП) коробок передач, роздаваної коробки (включно з системою повного приводу 4WD), заднього редуктора, елементів гальмівної системи (включно з антиблокувальну систему гальм (ABS), систему електронного перерозподілення гальмівних зусиль (EBD), систему курсової стійкості (ESP)), кермового керування (включно з системою електропідсилювача кермового керування (EPS)), підвіски (зокрема системи контролю тиску в шинах), кузовних елементів, систем кондиціонування (АС) і вентиляції, системи пасивної безпеки (SRS). Приведені інструкції з діагностики 13 електронних систем: керування бензиновим і дизельним двигунами, АКПП, 4WD, системи контролю тиску в шинах, EPS, ABS/ESP, АС, SRS, Smart Key (зокрема системи запуску двигуна з кнопки), системи керування електрообладнанням кузова, монтажного блока в салоні автомобіля, іммобілайзера. Докладно описані 564 коду несправностей P0, P1, P2, С1, С2, В1, B2, U0, U1, Flash; умови їх виникнення та можливі причини. Приведені роз'єми та процедури перевірки сигналів на виводах блоків керування різними системами — Pinata. Представлені 142 докладні електросхеми (52 системи) для різних варіантів комплектації, опис більшості елементів електрообладнання. Інформація для професійної діагностики та ремонту електрообладнання різних систем автомобіля представлена в діагностичній онлайн-системі MotorData. Використовуючи швидкі переходи інтерактивними посиланнями, Ви зможете розв'язати проблему швидше та заощадити час. Подробности на Motorata.ru У видання 2015 року доданий каталог витратних запчастин і "Споживні посилання", підібрані та відсортовані посилання (у формі QR-кодів і Intern-силів) на інтернет-ресурси, що містять найцікавішу та грамотну інформацію за Вашим автомобілем. Доведені можливі несправності та методи їх усунення, поєднувані розміри основних деталей і межі їх допустимого зношування, рекомендовані мастильні матеріали, робочі рідини та номери витратних запчастин, необхідних для технічного обслуговування, розміри рекомендованих шин і дисків. Книга буде корисна як автовласникам, початківцям і прогресивним, так і професіоналам авторемонта та діагностики. Автовласник знайде для себе корисні: інструкцію з експлуатації, технічне обслуговування (з періодичністю та потрібними матеріалами), найхарактерніші для цього автомобіля несправності, каталог найчастіше затребуваних запасних частин, інструкції щодо самостійного ремонту. З поширенням і доступністю засобів діагностики автомобілів просунутий автолюбить, зможе провести нескладні операції з діагностики власного автомобіля. У цьому Вам допоможе безплатна версія програми MotorData ELM. Професіоналами будуть корисні: операції з складного ремонту, допустимі розміри деталей, адаптації та скидання налаштувань, необхідні після ремонту, дані за діагностикою й докладні схеми електрообладнання. Книги серії "Професіонал" можуть виручити вас у дорозі, якщо вам доведеться користуватися послугами автосервісу, незнайомого або малознаменого з особливостями моделі вашого автомобіля. Віддаючи автомобіль на СТО, залиште нашу книгу в бардачку, і в разі будь-яких труднощів автомеханік зможе скористатися нею, що неабияк прискорить ремонт Вашого авто. Якісне викладання матеріалу дає змогу скоротити час обслуговування автомобіля та зробити його ефективнішим. Книга призначена для автовласників, персоналу СТО та ремонтних майстерень.

614 сторінок, А4, м'яка обкладинка.

Відгуки та питання про - Hyundai ix35 / Tucson. Посібник з ремонту й експлуатації. Книга

Не йди - у цього продавця є ще! 🛍️

Дивитися також

Популярні продавці в категорії Посібники з ремонту та експлуатації автомобіля

DV
AutoGluk
Автокнига 2015

Популярні виробники в категорії