[[ getCurrentDecimal('1000') ]] ₴

Iveco Stralis Cursor. Посібник з ремонту. Книга

продано - 0 шт.
0 шт.

В наявності

Код:002806209

Опис Iveco Stralis Cursor. Посібник з ремонту. Книга

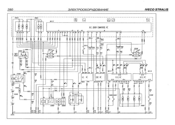
Iveco Stralis. Посібник з ремонту. Електросхеми ч/б.

Керівництво містить корисні відомості щодо ремонту седельного тягача відомого італійського виробника. Шестициліндрові рядні дизельні двигуни: Cursor 10 (F3AE0681) 10,3 л. - 312 кВт / 430 л.с. (D); 285 кВт / 390 л.с. (E); 294 кВт/400 л.с. (B). Cursor 13 (F3BE0681) 12,88 л. - 324 кВт / 440 л.с. (C 440 CH); 353 кВт / 480 л.с. (E 480 CH); 397 кВт/540 л.с. (A 540 CH). Наводиться поопераційний опис дій технічного персоналу, який здійснює ремонт і техобслуговує, описаний необхідним для проведення деяких операцій техонаснастка. Дані рекомендації та описаний ремонт двигунів, зчеплення, коробки перемикання передач, переднього та заднього мостів, кермового керування, гальмівної системи, підвіски, електрообладнання. Книга призначена для технічного персоналу ремонтних майстерень і водіїв.

Видавництво "Терція". 2006. М'яка обкладинка, 292 стор.формат А5

Відгуки та питання про - Iveco Stralis Cursor. Посібник з ремонту. Книга

Не йди - у цього продавця є ще! 🛍️

Дивитися також

Популярні продавці в категорії Посібники з ремонту та експлуатації автомобіля

DV
AutoGluk
Автокнига 2015

Популярні виробники в категорії