[[ getCurrentDecimal('650') ]] ₴

Toyota Camry. Руководство по ремонту и эксплуатации. Книга

продано - 0 шт.
0 шт.

В наявності

Код:002151991

Опис Toyota Camry. Руководство по ремонту и эксплуатации. Книга

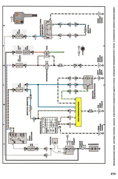
Руководство по ремонту и эксплуатации автомобилей Toyota Camry 1992-1997 гг. выпуска, оборудованных бензиновыми двигателями рабочим объемом 2,2 и 3,0 л. (5S-FE, 3VZ-FE, 1MZ-FE). Подробные инструкции по ремонту любой сложности. Детальное описание всех узлов. Советы по эксплуатации и техобслуживанию. Более 250 страниц текста. Около 1200 иллюстраций. Чертежи, схемы, таблицы. Словарь специальных терминов. Цветные схемы электрооборудования Тойота Камри. Издательство "Технобук", 2002 Мягкий переплет, 278 стр.

Відгуки та питання про - Toyota Camry. Руководство по ремонту и эксплуатации. Книга

Не йди - у цього продавця є ще! 🛍️

Дивитися також

Популярні продавці в категорії Посібники з ремонту та експлуатації автомобіля

DV
AutoGluk
Автокнига 2015

Популярні виробники в категорії