[[ getCurrentDecimal('300') ]] ₴

Toyota Land Cruiser. Руководство по ремонту и эксплуатации. Книга

продано - 0 шт.
0 шт.

В наявності

Код:002144667

Опис Toyota Land Cruiser. Руководство по ремонту и эксплуатации. Книга

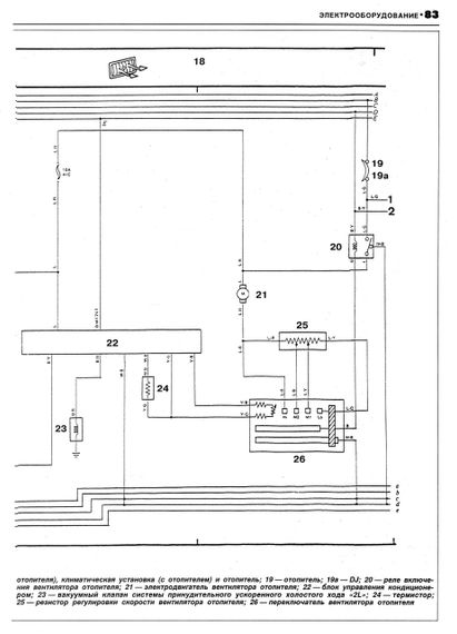
Руководство по ремонту Toyota Land Cruiser 1985-1993 г. выпуска (модели L70, L73, дизельные двигатели 2L, 2LT, объемом 2,4 литра). В издании приведены технические характеристики основных агрегатов и систем автомобиля, а также рекомендации по техническому обслуживанию и ремонту. Книга состоит из следующих разделов: 1. Особенности эксплуатации и технического обслуживания 2. Ремонт двигателя 3. Пятиступенчатая коробка передач 4. Раздаточная коробка 5. Мосты передний и задний, ведущие, неразборные, на цилиндрических пружинах 6. Рулевое управление с гидроусилителем 7. Тормозные системы с усилителем дисковые и барабанные 8. Электрооборудование 9. Сведения по размерам деталей и посадкам в сопряжение 10. Способы контроля и регулировки Издательство "Фолио". 104 страницы, А4, мягкая обложка.

Відгуки та питання про - Toyota Land Cruiser. Руководство по ремонту и эксплуатации. Книга

Не йди - у цього продавця є ще! 🛍️

Дивитися також

Популярні продавці в категорії Посібники з ремонту та експлуатації автомобіля

DV
AutoGluk
Автокнига 2015

Популярні виробники в категорії